雙法蘭遠傳液位變送器
一、產品概述:
ZW3051LDP系列雙法蘭遠傳液位變送器是引進國外xj****技術和設備生產的新型變送器,液位計關鍵原材料,元器件和零部件均源自進口,整機經過嚴格組裝和測試,液位計具有設計原理xj****、品種規格齊全、安裝使用簡便等特點。由于液位計機型外觀上******融合了目前國內z為流行,讓使用者有耳目一新的感覺,有很強的通用性和替代能力。
主要用于以下場合的測量:高溫下的粘稠介質易結晶的介質帶有固體顆粒或懸浮物的沉淀性介質強腐蝕或劇毒性介質可消除導壓管泄漏污染周圍環境現象的發生:可免去采用隔離液時,因測量信號的不穩定,需要經常補充隔離液的繁瑣工作。連續準確測量界面和密度遠傳裝置可避免不同瞬間介質的交混,從而使測量結果真實地反映過程變化的實際情況。衛生清潔要求很高的場合如食品、飲料和醫藥工業生產中,不僅要求變送器接觸介質部位符合衛生標準,并且應便于沖洗,以防止不同批量介質交叉污染。
核心部件:采用十六位單片機,其強大的功能和高速的運算能力保證了變送器的優良品質。整個設計框架著眼于可靠性、穩定性、高精度和智能化,滿足日益升高的工業現場應用要求。為此,軟件中應用了數字信號處理技術,使其具有優良的抗干擾能力和零點穩定性,且具備零點自動穩定跟蹤能力( ZSC )和溫度自動補償能力(TSC)。強大的界面功能無需手操器,保證了良好的交互性。數字液晶顯示表頭能夠顯示壓力、溫度、電流三種物理量及 0~100% 模擬指示,按鍵操作能方便地在無標準力源的情況下完成零點遷移、量程設定、阻尼設定等基本的參數設置,而且可以重新對變送器進行標定,極大地方便了現場調試。可選通訊功能,實現數字信號遠傳。可選HART通訊功能,通過上位機或手操器對變送器進行遠程控制或重新組態。
二、工作原理:
ZW3051LDP系列雙法蘭遠傳液位變送器的測量原理是當被測介質的兩種壓力通入高、低兩壓力室,作用在δ元件(即敏感元件)的兩側隔離膜片上,通過隔離片和元件內的填充液傳送到測量膜片兩側。液位變送器是由測量膜片與兩側絕緣片上的電極各組成一個電容器。當兩側壓力不一致時,致使測量膜片產生位移,其位移量和壓力差成正比,故兩側電容量就不等,通過振蕩和解調環節,轉換成與壓力成正比的信號。
當差壓計一端接液相,另一端接氣相時,根據流體靜力學原理,有:
PB=PA+Hρg (2-1)
式中: H——液體高度;
ρ——被測介質密度;
g——被測當地的重力加速度。
由式(2-1)可得:
ΔP= PB-PA= Hρg
在一般情況下,被測介質的密度和重力加速度都是已知的,因此,差壓計測得的差壓與液體的高度H成正比,這樣就把測量液體的高度的問題變成了測量差壓的問題。
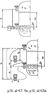
三、雙法蘭液位變送器測液位示意圖:

四、適用場合:
ZW3051LDP系列雙法蘭遠傳液位變送器可避免被測介質直接和變送器的隔離膜片接觸,這種測量方法適用于下述幾種情況:
1、被測介質對變送器敏感元件有腐蝕作用;
2、需要將高溫被測介質與變送器隔離;
3、被測介質中有固體懸浮物或高粘度介質;
4、被測介質由引壓管引同時易固化或結晶;
5、更換被測介質需嚴格凈化測量頭;
6、測量頭須***保持衛生,嚴禁污染。使用對象:腐蝕性或粘性的液體。
注意:真空場合不宜采用遠傳變送器。
五、主要特點:
1、超級的測量性能,用于壓力、差壓、液位、流量測量;
2、數字精度:+(-)0.05%;
3、模擬精度:+(-)0.75%+(-)0.1%F.S;
4、全性能:+(-)0.25F.S;
5、穩定性:0.25% 60個月;
6、量程比:100:1;
7、量速率:0.2S;
8、小型化(2.4kg)全不銹鋼法蘭,易于安裝;
9、過程連接與其它產品兼容,實現理想測量;
10、采用H合金護套的傳感器(技術),實現了優良的冷、熱穩定性;
11、采用16位計算機的智能變送器;
12、標準4-20mA,帶有基于HART協議的數字信號,遠程操控;
13、支持向現場總線與基于現場控制的技術的升級;
六、技術參數:
輸出信號:4~20MA.DC二線制(模擬)
二線制4~20mA直流信號上疊加數字信號,由用戶選擇線性或開方輸出。(智能);
供電電源:12~45V.DC;
電源影響:<0.005%輸出量程/V;
14、為避免被測介質直接于變送器的隔離膜片接觸提供了一種可靠的測量方法;
阻 尼:通常可在0.1~16秒之間可調,當灌充惰性液或帶遠傳裝置時,時間常數會增大;
啟動時間:<2秒,不需預熱;
工作環境:環境溫度 -29~93℃(模擬放大器);
-29~75℃(數字/智能放大器);
-29~65℃(帶顯示表頭);
環境濕度 0~95%;
防護特性:防護能力 IP65;
防爆類型:隔爆型 Exd II BT4-6;
本安型 Exia II CT5;
靜壓影響:零位誤差:±0.5%z大量程限值,對于32MPa在管道壓力下通過調零給予校正;
電磁輻射影響:0.05%z大量程值,接受輻射頻率27~500MHz,試驗場強3V/m;
指示表(%):液晶數顯 精度±0.2%;
振動影響:任何方向200Hz振動時,±0.05%/g;
安裝位置:膜片未垂直安裝,可能產生小于0.24KPa的零點誤差,但可通過調零來修正;
重 量:3.9Kg(不包括附件)。
七、帶遠傳裝置的液位變送器適用于下列工況:
1、需要將高溫介質與變送器隔離。
2、測量介質對變送器敏感元件有腐蝕作用。
3、被測介質由于環境或溫度變化而固化或結晶。
4、更換被測介質需要嚴格凈化測量頭。
5、懸浮液體或高粘度介質。
6、測量頭須***保持清潔衛生。
7、密封壓力容器測量。
八、注意事項與日常維護:
1、使用全新的雙法蘭差壓變送器前,要檢查法蘭膜片內充液是否充足(各商家生產的電極對內充液的多少要求不同)如太少,需返廠維修。
2、對于沒有浸入過溶液的膜片和長期干放的傳感器,在使用前要在需要查看有無損壞,目的是使受壓后,傳感器膜片破裂,造成油液混入測量介質中。
3、日常使用時法蘭拆卸不用時應該使用保護套,切忌將膜片裸露外面。
4、長期不用可以干放,經常使用zui好保存在電極保護液中,但使用前要浸泡活化。
5、測量強酸強堿會大大降低電極壽命,因此如需頻繁測量強酸強堿zui好選購特種耐強酸強堿膜片。
6、清洗膜片清水沖洗,水力不應過大,不要使用鐵刷或其它金屬擦洗。
7、法蘭要輕拿輕放,膜片極為脆弱,以免磕碰。
九、選型注意事項:
1、型號可根據選型規格表按需要確定。
2、選型規格表中的數字、符號須***填寫清楚、準確無誤。
3、如有正負遷移,須***注明遷移量數值。
4、差壓變送器如需配三閥組,需另行注明。
5、選購遠傳變送器時,還應根據不同遠傳法蘭選型表按需確定。
6、如果遠傳變送器要在真空場合和高溫場合下使用,訂貨時要特殊標明。
7、接觸介質O形密封環的材料有橡膠和氟橡膠等。
8、無特殊注明,出廠時灌充液為硅油。
十一、選型編碼:
廠家規格 | 代碼說明 | |||||
ZW3051LDP | 雙法蘭遠傳液位變送器(中偉測控) | |||||
代碼 | 量程范圍KPa | |||||
3 | 0-1.3~7.5 | |||||
4 | 0-6.2~37.4 | |||||
5 | 0-31.1~186.8 | |||||
6 | 0-117~690 | |||||
7 | 0-345~2068 | |||||
8 | 0-117~690 | |||||
代碼 | 輸出 | |||||
E | 4-20mADC | |||||
S | 智能式 | |||||
代號 | 法蘭材料 | 法蘭材料 | ||||
22 | 316SST | 316SST | ||||
代號 | 附加功能 | |||||
S1 | 一個遠傳裝置 | |||||
S2 | 二個遠傳裝置 | |||||
代碼 | 選項 | |||||
M1 | 0-100%線性指示表 | |||||
M2 | LED顯示表 | |||||
M3 | LCD顯示表 | |||||
B1 | 管裝彎支架 | |||||
B2 | 板裝彎支架 | |||||
B3 | 管裝平支架 | |||||
d | 隔爆型dⅡBT4 | |||||
i | 本安型iaCT6 | |||||
十二、設計選用及訂貨須知:
1、工作壓力還取決于選定法蘭的規格。
2、遠傳裝置的工作溫度,由所選擇的灌充液種類確定。
3、遠傳壓力變送器則是指一側的遠傳裝置受到溫度作用,所產生的輸出變化。
4、靜壓和溫度影響,均是在***大量程時測得。
5、遠傳壓力變送器一側毛細管長度一般為1.5米,長度不宜超過3米(特殊情況協議商定)。
售后服務承諾:
1、我公司所售液位變送器系列產品在十二個月以內出現質量問題的,負責免費維修。
2、質保期內如我公司產品出現任何質量問題,我公司負責免費維修或更換。
3、質保期內如用戶使用不當,造成產品損壞,我公司負責維修,收取損壞部件成本費。
4、質保期后產品出現質量問題,我公司負責維修,收取損壞部件成本費。
5、如用戶需我公司現場服務,對省內用戶我公司服務人員12小時內到達現場,省外用戶48小時內到達現場。

